198
Kapitel 21
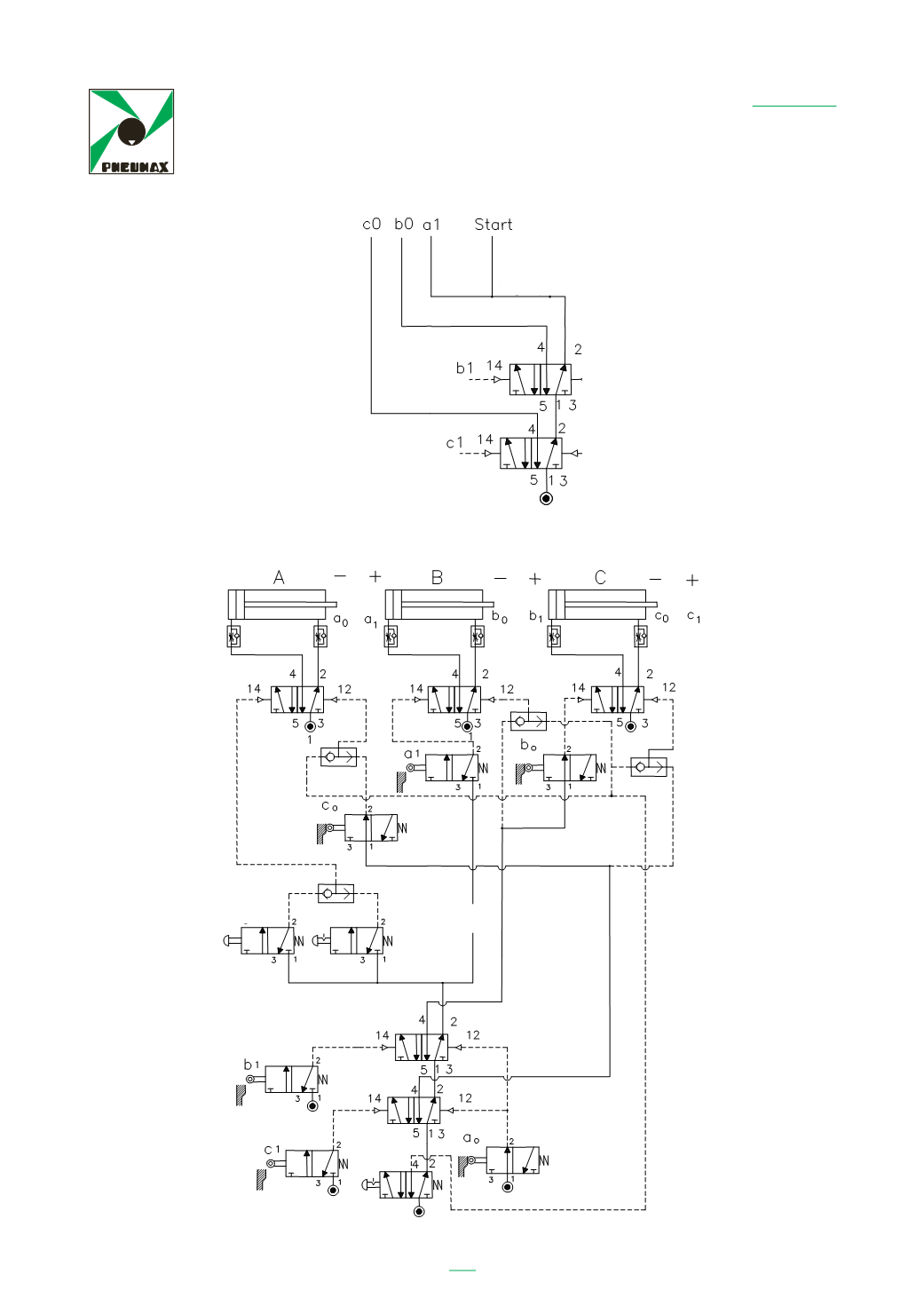
Schaltungen
Colleghiamo tutte le alimentazioni ( attacco 1 ) dei fine corsa relativi ad ogni gruppo,
tranne l’ultimo e comandiamo i passaggi di gruppo come detto.
242
Gruppe 1
Gruppe 2
Gruppe 3
Einmalzyklus
Kontinuierlicher
Zyklus
Not-Aus




